Ngành công nghiệp thuộc da đã có từ lâu trên thế giới. Ở Việt Nam hiện đang có một nền công nghiệp thuộc da khá phát triển, nằm trong top 4 nước sản xuất giầy, dép, cặp, túi hàng đầu thế giới. Tuy nhiên, ngành này có mức độ ô nhiễm phức tạp và khó xử lý, thải ra môi trường một lượng lớn nước thải. Đã có rất nhiều phương pháp xử lý được thực hiện, nhưng chưa hiệu quả do đặc tính nước thải thuộc da có mùi, hàm lượng COD cao và có độ mặn nên các phương pháp xử lý truyền thống gặp nhiều khó khăn. Nghiên cứu này theo hướng tiếp cận sử dụng bùn hoạt tính và ứng dụng hệ lọc màng Anoxic-MBR vào xử lý nước thải nhiễm mặn mô phỏng thuộc da với mục tiêu thích nghi và đánh giá đặc tính bẩn màng của hệ thống. Kết quả bước đầu cho thấy, bùn phát triển tốt đạt từ 1032 - 4888 mg/l trong 5 tháng. Mô hình xử lý trong nước nhiễm mặn có áp suất chuyển màng (TMP) được đo hằng ngày cho thấy áp suất chuyển màng tăng dần theo thời gian đạt >40 Kpa trong chu kì khoảng 50 ngày.
Đặt vấn đề
Sản xuất thuộc da được xem là ngành có lịch sử lâu đời nhất so với các ngành nghề khác. Trên thế giới có khá nhiều địa điểm có ngành thuộc da phát triển rực rỡ nhờ công nghệ sản xuất, chất lượng sản phẩm vượt trội cũng như nguồn nhân công có kinh nghịệm dồi dào. Ở Việt Nam, ngành da phát triển khá chậm vì dây chuyền sản suất còn khá lạc hậu, nguồn nhân công chưa có tay nghề cao cũng như công nghệ - kỹ thuật chưa được cải tiến. Tuy nhiên, ngành thuộc da lại đứng trong top các ngành nghề có mức độ ô nhiễm phức tạp và khó xử lý nhất. Xử lý nước thải thuộc da cần chú trọng đến các hóa chất cũng như lượng chất hữu cơ, dầu mỡ, chất vô cơ,… khi tiếp xúc trực tiếp gây ô nhiễm môi trường và gây khó khăn cho công tác xử lý môi trường. Thuộc da là ngành công nghiệp có phát thải gây ô nhiễm môi trường dưới cả 3 dạng rắn, lỏng và khí với các chỉ số ô nhiễm cao như: Sulphur, crôm, COD, BOD, TDS, VOCs,…
Trong những năm qua, nước thải nhiễm mặn chứa nồng độ hữu cơ cao đã được thải ra một lượng lớn khối lượng từ các cơ sở công nghiệp sản xuất nông sản thực phẩm, da và hóa dầu. Thực tế, nó chứa nồng độ muối và hàm lượng hữu cơ cao. Nước thải nhiễm mặn gây ra hậu quả nghiêm trọng như làm chết các loài thủy sản, phá hủy các hệ sinh thái. Trên đất liền, nước mặn có thể giết chết các vi sinh vật trong đất, làm giảm giá trị nông nghiệp đất đai. Do đó, bắt buộc phải có công trình xử lý nước thải nhiễm mặn trước khi xả thải để giảm ô nhiễm sắp xảy ra. Vô số các kỹ thuật vật lý, hóa học và sinh học đã được thiết kế qua nhiều năm để xử lý nước thải nhiễm mặn. Ví dụ: MVC (nén hơi cơ học), MD (chưng cất màng) và công nghệ FO (thẩm thấu thuận) đã được sử dụng để khử muối tái sử dụng nước thải nhiễm mặn có áp dụng công nghệ MBBR - MBR để loại bỏ các chất hữu cơ vật chất và các ion muối từ nước thải nhiễm mặn. Bể phản ứng sinh học màng (MBR) vẫn là một trong những tiêu chuẩn vàng, MBR được sử dụng trong việc xử lý nước thải nhiễm mặn. MBR là một hệ thống hỗn hợp chứa các đơn vị phân hủy sinh học và lọc vật lý, khi có công nghệ MBR sẽ giảm giá thành xây dựng vì không cần xây dựng các công trình phía sau như là bể lăng, lọc, khử trùng, chất lượng nước thải đầu ra cao, lượng bùn dư ít,… và số vô số lợi thế khác tạo nên sự phổ biến rộng rãi của công nghệ MBR.
Như vậy, nghiên cứu thiết lập mô hình Anoxic - MBR thích nghi và xử lý nước thải tổng hợp mô phỏng nước thải thuộc da được thực hiện thử nghiệm đánh giá khả năng thích nghi độ mặn và sự phát triển của bùn hoạt tính. Đồng thời, xem xét mức độ bẩn màng của hệ thống, từ đó có các phương án phát triển và cải tiến hệ thống xử lý nước thải nhiễm mặn hiệu quả hơn.
Vật liệu và phương pháp nghiên cứu
Vật liệu nghiên cứu: Nước thải sử dụng để chạy trong mô hình là nước thải nhân tạo nhiễm mặn mô phỏng thuộc da được pha trong phòng thí nghiệm theo công thức tham khảo để ra được lượng chất ô nhiễm cố định và kiểm soát được tỷ số dinh dưỡng. Trong nghiên cứu này, glucose là nguồn carbon và COD sẽ ở mức 600 mg/L, tỷ lệ COD: N: P được cân bằng ở mức 100: 6,5: 1.6. Mẫu được lấy theo đúng phương pháp tiêu chuẩn Việt Nam TCVN 5992:1995 (ISO 5667-2: 1991) - Chất lượng nước - Lấy mẫu. Hướng dẫn kỹ thuật lấy mẫu và TCVN 5993:1995 (ISO 5667-3: 1985)- Chất lượng nước - Lấy mẫu. Hướng dẫn bảo quản và xử lý mẫu. Thành phần nước thải đầu vào có tính chất như sau: pH (6 - 7), TDS (1520 ppm), COD (765 mg/L), NH4-N (6.8 mg/L), NO2-N(0.3 mg/L), NO3-N(0.02 mg/L), PO4-P(0.375 mg/L), độ mặn NaCl (5000 mg/L).
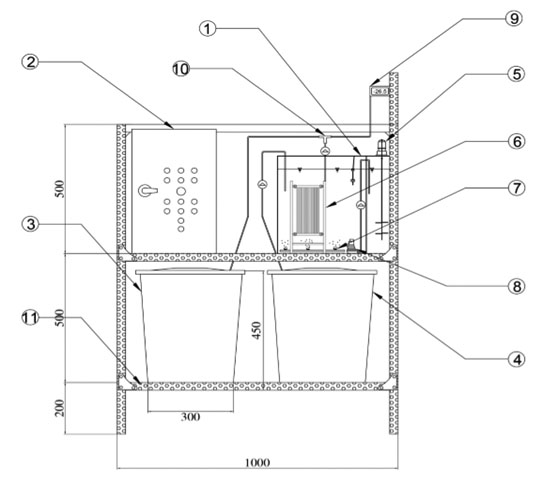
Sơ đồ công nghệ mô hình Anoxic - MBR bao gồm bể đầu vào, nước hút vào hệ bể thiếu khí, chảy thông sang bể hiếu khí. Một phần nước sẽ được tuần hoàn từ bể hiếu khí về thiếu khí. Màng được đặt trong bể hiếu khí và thông qua bơm hút sẽ đưa nước sạch ra bể đầu ra.
Các kích thước và thông số vận hành cho hệ thống mô hình Anoxic-MBR như sau: Thể tích hữu ích của bể 11 L, thời gian thích nghi 30 ngày, thời gian hút/nghỉ của màng 8:2 phút/phút, thông lượng thiết kế qua màng (Flux)8 - 33L/(m2.h), tải trọng hữu cơ (ORL) 1.5 kg COD/m3.ngày, thời gian lưu nước (HRT) 9.4 giờ, thời gian lưu bùn (SRT) 30 ngày.
Hình 1. Mô hình xử lý nước thải Anoxic-MBR
.jpg)
Các chỉ số được đánh giá sinh khối bao gồm MLSS, MLVSS, SVI và thông số TMP để đánh giá đặc tính bẩn màng Các chỉ tiêu này sẽ được phân tích bằng theo các phương pháp phân tích trong Standard Methods for the Examination of Water and Wastewater (APHA, 1998). Tần suất lấy mẫu là 3 lần/tuần.
Hình 2. Giá trị MLSS, MLSVV, SVI trong giai đoạn thích nghi
.jpg)
Kết quả và bàn luận
Đánh giá thích nghi của hệ bùn vi sinh trong nước thải nhiễm mặn
Ban đầu, nồng độ bùn trong bể tương đối thấp, khoảng 1000 mg/l. Thời gian được chọn là 30 ngày, đây là giai đoạn thích nghi của bùn hoạt tính. Trong khoảng thời gian 30 ngày vận hành đầu tiên, MlSS lơ lửng trong bể MBR nhanh chóng tăng lên từ 1032 - 3690 mg/l. Sau giai đoạn thích nghi, lượng bùn ổn định dao động có xu hướng giảm còn 2732 mg/l, cụ thể ở ngày 58. Do một số ngày rút bùn (2,5 l bùn /tuần) và nồng độ cơ chất đầu vào thấp, không làm cho sinh khối tăng nhiều, làm MLSS giảm đột ngột. Sau đó, lượng thức ăn được điều chỉnh lai, đến ngày 169 bùn phát triển tốt đạt 5538 mg/l. Chỉ số MLVSS tỉ lệ thuận với MLSS cho kết quả đạt 722 - 3877 mg/l trong gần 6 tháng vận hành. Chỉ số SVI là chỉ số thể tích bùn được dùng để đặc tính lắng của bùn. Chỉ số SVI dao động trong khoảng từ 100 - 149 ml/g. Khi nồng độ COD ở dòng vào cao, đủ dinh dưỡng cho vi sinh phát triển nên chỉ số SVI có giá trị cao. Do quá trình phân hủy sinh học của các chất hữu cơ trong điều kiện tự nhiên làm cho lượng thức ăn cấp cho vi sinh giảm, chỉ số SVI sẽ giảm dần. Chỉ số SVI trung bình đạt 118 ml/g, bùn lắng tốt, đầu ra ít đục.
Hình 3. Sự gia tăng TMP trong quá trình vận hành
.jpg)
Đánh giá mức độ bẩn màng của hệ mô hình trong nước thải nhiễm mặn
Trong nghiên cứu này, TMP được theo dõi ở các thông lượng không đổi. Màng được rửa sạch bằng nước thường trước khi được ngâm và rửa bằng hóa chất (NACLO 90%). Sự gia tăng TMP theo thời gian là yếu tố quan trọng để đánh giá hiệu quả xử lý của mô hình, vì nó liên quan trực tiếp đến tốc độ bẩn màng. Kết hợp Hình 3, ta thấy TMP tăng tỉ lệ thuận với nồng độ MLSS lơ lửng.
Tốc độ bẩn màng tăng theo thời gian chủ yếu là do lớp bùn và các cấu tử ô nhiễm bám trên bề mặt màng. Ngoài ra, do xử lý nước nhiễm mặn, các muối kết tinh sẽ tạo ra ảnh hưởng mức độ bẩn màng trầm trọng hơn. Theo thời gian, khi vận hành với thông lượng không đổi, bề mặt màng phải chịu một áp lực ép của bơm ngày càng tăng, lượng bùn bám lên bề mặt màng ngày một nhiều hơn vì bùn đã bít các lỗ màng làm giảm thông lượng ở đầu ra và làm áp chuyển màng tăng. Trong giai đoạn này, tốc độ bẩn màng lên đến 45 kPa, theo khuyến cáo của nhà sản xuất chỉ số TMP đạt từ 40 kPa đến 60 kPa thì nên tiến hành rửa màng, màng được rửa bằng nước sạch sau đó ngâm với hóa chất NaCLO 90% trong 1 giờ ở ngày thứ 57 và ngày thứ 124 làm cho áp suất chuyển màng giảm từ 45 kPa xuống còn 12 - 18 kPa giúp thông lượng qua màng ổn định.
Lời cảm ơn
Chúng tôi xin cảm ơn Trường Đại học Nguyễn Tất Thành đã hỗ trợ thời gian, phương tiện và vật chất cho nghiên cứu này.
Kết luận
Với mô hình Anoxic-MBR được thiết kế để chạy thích nghi với bùn hoạt tính đã cho kết quả ban đầu là bùn phát triển tốt ở 30 ngày đầu, bùn tăng từ 1032 - 3690 mg/l đến ngày 169 sinh khối bùn đạt 5538 mg/l. Chỉ số MLVSS tỉ lệ thuận với MLSS cho kết quả đạt 3877 mg/l trong gần 6 tháng vận hành, chỉ số SVI dao động trong khoảng từ 100 - 149 ml/g trung bình đạt 118 ml/g, bùn lắng tốt, đầu ra nước trong. Về đánh giá tốc độ bẩn màng cho thấy, tốc độ bẩn màng cần rửa khoảng 50 ngày, tăng dần theo thời gian và tỉ lệ thuận với nồng độMLSS lơ lửng.
Tài liệu tham khảo
1. Shaffer, D.L., et al., Desalination and reuse of high-salinity shale gas produced water: drivers, technologies, and future directions. Environmental science & technology, 2013. 47(17): p. 9569-9583p;
2. Yu, Z., W. Li, and S. Tan, Real-time monitoring of the membrane biofouling based on spectroscopic analysis in a marine MBBR-MBR (moving bed biofilm reactor-membrane bioreactor) for saline wastewater treatment. Chemosphere, 2019. 235: p. 1154-1161;
3. Sun, C., et al., Development of an integrated shipboard wastewater treatment system using biofilm-MBR. Separation and Purification Technology, 2010. 75(1): p. 22-31.
TRẦN THÀNH*, PHẠM VĂN TUẤN,
JA NƠNG SANG K’ IĐÔ, VÕ THỊ DIỆU HIỀN
Trường Đại học Nguyễn Tất Thành, TP. Hồ Chí Minh